摘 要:闡述了工業電視監控系統在丹江口水電廠的應用。介紹系統組成,工作原理,功能,與水電廠的其他綜合自動化系統的接口方式和通訊協議,對該系統的擴容改造,舊工業電視系統的接入提出自己的觀點和看法
摘 要:闡述了工業電視監控系統在丹江口水電廠的應用。介紹系統組成,工作原理,功能,與水電廠的其他綜合自動化系統的接口方式和通訊協議,對該系統的擴容改造,舊工業電視系統的接入提出自己的觀點和看法。
1 前言
水電廠運行不同值班方式對水電廠自動化有明確的不同的技術要求。基礎自動化(包括機組調速、勵磁、機組及其附屬設備的自動操作和水力機械、全廠共用輔助設備的自動化)的完善可靠工作是實現從多人值班向機電合一,中控室集中少人值班的必要條件。一般情況下,對基礎自動化設備或系統進行監視都通過計算機監控系統采集的信息來實現的。其缺點是對現場環境(人,設備,線路等對象)缺乏直觀的觀察和了解。工業電視作為監控系統的補充手段,具有可靠性,實時性,清晰性,可記錄性的特點,是實現電廠安全運行的重要保障。
本文將結合丹江口水電廠工業電視監控系統的實施,簡要介紹該系統的構成及運行中發現的問題,對系統的擴容,舊工業電視系統設備的接入提出解決方案。
2 簡介
丹江口水電廠共裝有六臺水輪發電機組,總裝機容量90萬千瓦, 110kV開關站及220kV開關站各一座。由于中控室距開關站較遠且監測對象地理分布較廣,只能在開關站增加值班室,由運行人員經常現場操作、監視各開關,隔離刀閘狀態,不能滿足水電廠“無人值班”(少人值守)的要求。隨著全國水電廠綜合自動化水平的提升,工業電視監控系統在水電自動化領域應用越來越廣。工業電視監控系統原屬于應用電視技術范疇,現已經成為實現水電廠“無人值班”(少人值守)的重要技術保障。電廠原有的工業電視系統于1995年安裝,共設計4個攝像頭,局限于廠房、監控系統機房、及停車庫的監視,改造工程在110KV開關站、220KV開關站,變壓器尾水平臺增設了12個攝像頭于2002年底完工。
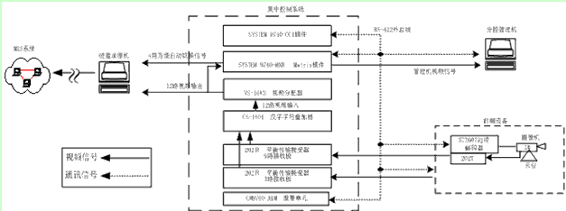
2.1 工業電視監控系統硬件組成
丹江口工業電視監控系統是一個相對獨立的監視系統,由前端設備,集成控制系統,硬盤實時錄像,分控設備等設備組成。系統采用RS-422總線標準,完成與前端設備的通信接口,通過TCP/IP網絡協議族UDP協議,實現與廠內MIS系統互聯使的維護人員和管理人員可在辦公網上實現畫面瀏覽。系統組成如圖1所示。
① 前端設備主要由ST3607遠端解碼器,云臺、DSP彩色攝像機、防護罩、平衡傳輸器202T等構成。
② 集中控制系統主要由美國PELCO9740系列主控電腦、矩陣切換主機,字符疊加器,視頻分配器,報警切換機,平衡傳輸器202R10組成。
③ 硬盤實時錄像主要由大屏幕工業級CRT監視器,綜合影像處理機AD612C(硬盤錄像機)構成。
④ 分控管理機設備可由一臺X86個人PC機完成控制任務。

圖1 系統組成圖
2.2 軟件組成
2.2.1 控制軟件
主機應用控制軟件,分控管理機應用軟件,POS-Watch(網絡影像傳輸)軟件,前端設備控制軟件。
2.2.2 調試軟件
漢字字符添加組態軟件,硬盤錄像機升級軟件,主機調試軟件等。
2.3 系統功能
視頻采集與控制;
影像錄影與壓縮;
不間斷網絡影像實時傳輸與歷史重播。
3 系統的軟、硬件性能、特點
① 前端設備在工程中遠端解碼器安裝在配有云臺及電動鏡頭的攝像機旁,使用多芯控制線直接與云臺及電動鏡頭相聯,并另有通信線。解碼器采用主控芯片使用AT8031,通訊接口RS-422,通訊速率為9600bps,多點對一點,外總線方式與集成控制系統主機通訊,接受分控機命令。控制云臺上下左右轉動、提供攝像機直流12V電源并完成鏡頭的遠近,焦距,光圈控制、云臺的雨刮運動、云臺交流24V電源。彩色攝像機內部電路使用大規模數字信號處理(DSP)芯片,水平清晰度大于400線。具有屏幕菜單顯示(On-Srceen Display 簡稱OSD)功能。經過使用了一段時間以后,現將鏡頭設置為自動光圈,有利于攝像機對背景光補償。全天侯室外型防護罩可以由內部電路自動完成電熱,除濕功能,并接受遠端解碼器的雨刮控制信號。平衡傳輸器KDS202T/202R10成對使用。202T將由攝像機出來的V-OUT視頻信號調制成為并且針對變電站50HZ工業干擾嚴重,采用了專門屏蔽技術。
② 主控CCU單元類似與一臺486工控機,內置電子盤安裝嵌入式操作系統,通過ISA總線RS422串口板與系統中各設備通訊。視頻矩陣現可接入16 IN/16 OUT視頻信號。5路可編程輸出信號,其中4路輸出信號自動循環送硬盤實時錄像單元,1路送分控主機。并且視頻矩陣可通過擴充板卡最多增至1024路視頻信號。通過字符疊加器把各個監測點中文ID名稱添加進入畫面。
③ 硬盤實時錄像設備AD612C,采用非個人PC電腦式機頂盒體系構架,獲得高可靠性,并且提供pnp 熱插拔高速串行通信總線IEEE 1394 接口,完成400Mbps高速備份。分屏顯示功能提供1,4,9,16多種畫面組合。
④ 分控主機控制過程,如圖2所示。

圖2 控制流程圖
4 網絡傳輸與實時錄像功能實現
4.1建立網絡傳輸鏈路
硬盤錄像機上配置MIS系統相應網絡IP地址,網關,子網掩碼,NTSC制式輸出畫面,通過RJ45雙絞線接入MIS網絡Hub。
4.2 遠程權限管理與影像遠程播放
在MIS網絡中PC機安裝POS-Watch軟件,通過區分用戶ID分三級管理,由高到低分別為Admin, user, guest。
5 數字圖象壓縮與備份
由于采取了NTSC制式,錄像幀數最大可達30幀/秒。每幀解析度為640×480。視頻信號輸入后先數字化處理,然后進入壓縮過程。影像壓縮經過兩個階段,第一階段,降低影像的解析度,一般降1/4解析度,即320×240。第二階段,運用H.263圖象壓縮運算規則壓縮數字影像。
6 待完善的監控功能( 新系統的擴容及舊系統接入)
① 新舊工業電視監控系統性能比較,詳見下表:

② 新的監測點的添加監測點只用添加前端設備和視頻矩陣的板卡,視頻分配器。隨著監測點的增加,可選擇敏感地點或事故多發點錄像。購買帶視頻運動檢測器的現場單元,實現多個攝像點互鎖聯動,添加現場語音報警功能,遠程控制功能,加裝中控室云臺控制鍵盤等。
③ 對于舊工業電視監控系統剩余設備,保留其攝像機,云臺,工業級電視機,并在每個監測點,添加一套T202視頻平衡傳輸設備,ST3607遠端解碼器。工業級電視機接一路從視頻矩陣視頻輸出的“萬能”視頻信號,其視頻通道切換可用分控管理機進行控制。
④ 對于使用過程中出現過通訊故障,主要考慮以下幾點:
防雷器使用不當,波特率不匹配,解碼器參數設置不對,通訊距離太遠(減小信號反射的120Ω匹配電阻不當),現場解碼器死機等。
⑤ 新工業電視監控系統部分缺點:
視頻傳輸并不是完全意義上的全數字視頻傳輸,而是通過倒像技術完成。在前端將適合非平衡傳輸(75Ω同軸電纜傳輸)的模擬視頻信號轉換為適合平衡傳輸(雙絞線傳輸)的模擬視頻信號;在接收端則進行了與前端相反的處理,將模擬視頻信號重新轉換為非平衡的模擬視頻信號。如果考慮電纜的電容分布與終端電阻構成的時間常數,可能會使信號部分劣化,造成圖象模糊不清。匹配電阻必須使用75Ω而非600Ω,并且不能使用帶屏蔽的雙絞線,避免過高的分布電容增加RC時間常數。
7 結束語
在工業電視監控系統改造中的幾點建議與體會。
① 由于我廠存在攝像頭分布廣(最遠有近一千米),干擾強其通訊電纜和視頻信號電纜與強電電纜分不開,工業電視監控系統應結合廠,開關站的地理環境,合理布置監測點,注意與高壓電氣設備保持足夠安全距離和高度。在室外多雷、潮濕地區應考慮雷擊、過電壓、高壓感應電等因素。采取相應的保護措施,如外殼接地,在通訊,視頻,電源等回路加裝防雷器等。一切以有利于人員維護和保護設備為原則。
② 一般工業電視控制系統中工控機是用于維護人員調試或管理用的,運行人員多用多功能鍵盤操作,現我廠運行人員都必須用超級用戶的身份在工控機上操作這對工控機用戶軟件的維護帶來不便。
③ DSP數字式攝像機,光圈啟動設置為自動,可避免運行人員頻繁操作。當疊加的漢字在畫面中抖動,跳動時,可通過調整視角,視距,焦距等操作手段,改變背景光線強弱。當監視對象與中控室距離較遠時,整個監控系統應避免使用不同相序電源,防止圖象有周期時滯效應,防止圖象抖動等畫面干擾,損傷。
④ 分控部分的軟件,硬件平臺,應采取開放式設計,以滿足用戶根據運行情況,可使用多種方式隨時調整監視點攝像機,云臺等設備,并方便其它水電廠綜合自動化系統聯接,如ON-CALL,計算機監控,開關站防“誤”,消防安全監視,門衛等系統。如果與MIS網絡通訊距離超過80米,應串加中繼或改用光纖。
⑤ 硬盤錄像機中時間/日期字符功能一般設置為同步錄像。確保錄像查找圖象有“時”可依。由于采取數字視頻壓縮,硬盤相對容量提高,比使用磁帶機(錄像帶)方式便于管理、操作,提高記錄圖象的清晰度,大大減小了數據圖象文檔的字節數,延長圖象記錄時間。
丹江口水電站工業電視監控系統的成功投運,提高該水電廠綜合自動化水平。為實現了“無人值班”(少人值守)提供有效的技術手段,保證了水電廠開關站的安全經濟運行。硬盤實時錄像,視頻集控系統,視頻矩陣等新設備的使用,報警單元接口,網絡視頻傳輸等功能的實現,在全國水電廠工業電視監控系統中也是不多見的。值得水電廠,開關站等水電系統設計、使用借鑒。
-
近日,大唐東北電力試驗研究院自主創新研發的“移動式承載渦流磁飽和儀液壓升降小車”專利獲國家知識產權局授權。
-
如今,穩壓器已經成了用戶普遍使用的一種電源設備。應用廣泛了,出現的問題自然也多了。穩壓器發出噪音,是市面上眾多普通穩壓器品牌運行時比較常見的問題。很多運行故障都會體現在聲音上,穩壓器運行如有故障會產品極大的用電隱患,這是至關重要的。
-
炎炎夏季,空調如果打不開,不一定是空調自身的毛病,很有可能是電壓不穩產生的問題。
-
-
還記得能力君曾經給大家介紹過的“大白”嗎?“大白”能上天、能下水、能進隧道,是保護電網“健康”的機器人小伙伴。今天,帶大家認識一下山東電科院研發的機器人“五大名捕”,看看他們有什么獨門絕技
-
根據國家電網建設堅強電網戰略部署,將農網智能化作為試點工程,推動配電技術創新發展。今年7月,國家電網起草提出了規范智能配變終端的最新技術指標,到底最新指標的內容有哪些呢? 為加快配電網建設改造,推進轉型升級,國家能源局發布的《配電網建設改造行動計劃(2015—2020年)》,明確加大配電網資金投入,2015年至2020年,配電網建設改造投資不低于2萬億元
-
230多年前,英國人瓦特改良的蒸汽機加速了整個世界的運轉。此后的兩次工業革命,極大釋放了人的智能與力量,劇烈地改變了社會的方方面面
-
本文闡述了一種基于SIM100 GPRS無線數據傳輸模塊和LR100控制處理模塊的電力無線抄表系統解決方案。該方案通過GPRS網絡實現對電力抄表系統的數據傳輸和智能控制,并以GSM作為數據備用通道,解決了網絡的不穩定性導致的數據丟失或延時問題
-
本文介紹了電表的基本原理,以及精度對電表的重要性。介紹了一種可以避免竊電的解決方法
-
比特幣系統的底層核心技術--區塊鏈,作為一種去中心化(開放式、扁平化、平等性,不具備強制性的中心控制的系統結構)數據庫技術,近年來開始進入人們的視野。能源互聯網作為多種能源融合、信息物理融合、多元市場融合的“互聯網+”智慧能源產物,也受到學術界和工業界的廣泛關注
-
三峽能源昔陽300 兆瓦光伏+儲能發電項目送出線路對側松溪500kV變電站間隔EPC施工總承包招標公告(招標編號:HFXYGF 2023060002)
2023-07-12 20:42 -
三峽能源昔陽300兆瓦光伏+儲能發電項目施工類企業協作分包商招標公告招標編號:HFXYGF 2023060001
2023-06-29 15:51 -
橙電整理了2022.25更新的立項、設計階段的能源項目信息匯總,供各電力企業參考,共10條。
2022-02-25 16:48 -
橙電平臺-國內專注于電力行業服務的綜合平臺,集招標、采購、征信查詢、租賃、電力標訊以及企業營銷等服務于一體。橙電整理了2021.08.24更新的立項、設計階段的能源項目信息匯總,供各電力企業參考,共20條。
2021-08-24 09:41 -
橙電整理了2021.08.05更新的立項、設計階段的能源項目信息匯總,供各電力企業參考,共11條。
2021-08-05 14:49 -
橙電整理了2021.01.15更新的立項、設計階段的能源項目信息匯總,供各電力企業參考,共14條。
2021-01-15 09:50 -
橙電整理了2020.11.19更新的立項、設計階段的能源項目信息匯總,供各電力企業參考,共16條。
2020-11-19 16:36 -
橙電整理了2020.11.12更新的立項、設計階段涉及電力工程的大項目信息匯總,供各電力企業參考,共19條。
2020-11-13 14:31 -
橙電整理了2020.11.2更新的立項、設計階段涉及電力工程的大項目信息匯總,供各電力企業參考,共13條。
2020-11-02 16:19 -
橙電整理了2020.10.22更新的立項、設計階段涉及電力工程的大項目信息匯總,供各電力企業參考,共16條。
2020-10-22 15:37
-
能源是能夠提供能量的資源,這里的能量通常指熱能、電能、光能、機械能、化學能等。能源產業鏈上游指的是一次能源的勘探與生產,中游是能源運輸,下游則是對一次能源的加工利用。能源行業還包括能源相關的設備、工程和服務等行業,這些行業為能源的上中下游提供設備制造、工程承包、能源技術服務等服務,屬于能源行業的外圍產業。
2020-06-01 09:44 -
在過去的一年里,全球可再生能源裝機仍繼續保持著快速增長。在全球各國積極支持和推動生物質能發電項目的情況下,全球生物質能發電得到了前所未有的發展,生物質能裝機容量實現了持續穩定的上升,2009年全球生物質發電裝機容量為6100萬千瓦,至2019年達到12380萬千瓦,十年間翻了一番。
2020-05-30 09:28 -
【來源:麥電網ID:maidianet】
2020-04-29 15:41 -
隨著中國對大氣污染等環境問題關注度的日益增強,為環保企業的發展帶來了巨大的機遇,中國環保產業正處于發展的黃金期。然而,機會與風險并存是市場的特色,特別是對于受行業政策影響程度較大、市場監管力度不強的環保產業,企業進入市場投資發展的困惑更多。幫助企業準確把握行業發展機遇,理清面臨的問題,對于企業進入節能環保產業市場并發揮主體作用具有重要意義。
2020-02-17 08:13 -
――發電廠的煤炭消耗量下降:36%
2020-03-06 16:23 -
房慶表示,目前,我國正面臨資源與能源安全問題、環境污染問題和來自國際應對氣候變化及地緣政治的巨大壓力,生態文明建設也正處于壓力疊加、負重前行的關鍵期,要認真學習領會習近平總書記生態文明思想,切實增強做好生態文明建設的責任感、使命感。
2019-12-30 11:00 -
正值規劃研究之年,諸多重點問題引發關注。相比“十三五”,我國能源生產與消費的形勢將發生哪些變化?與其相適應的規劃內容,需要作出哪些調整?面對新時代的新挑戰,能源產業如何取得新突破?近期舉行的多場會議上,來自不同領域的權威專家紛紛表達觀點。
2019-12-17 09:14 -
2019年1-7月,銅川市能源工業增加值同比增長0.6%,增速年內首次由負轉正,占規模以上工業增加值的比重為62.8%,貢獻率為5.9%,拉動工業增加值增速0.4個百分點。主要行業“三增一降”。1-7月,全市煤炭開采和洗選業同比增長0.8%,石油和天然氣開采業增長72.4%,石油、煤炭及其他燃料加工業增長170.6%,電力、熱力生產和供應業下降3.6%。四大行業占規上工業的比重分別為47.9%、0.7%、0.4%和13.8%。主要能源產品產量“兩降一增”。1
2019-09-03 00:00 -
2019年上半年,南通市規上工業企業綜合能耗為769.2萬噸標準煤,同比下降1.1%,降幅較上半年擴大0.7個百分點。分門類看,制造業企業節能形勢較好,今年來一直處于負增長態勢,制造業綜合能耗402.5萬噸標準煤,同比下降1.8%,較上半年降幅收窄0.1個百分點,電力、熱力生產和供應業綜合能耗366.7萬噸標準煤,同比下降0.4%,增速由正轉負,帶動規上工業綜合能耗增速小幅回落。show_article();
1970-01-01 08:00 -
2019年6月份全國鐵路煤炭發運量2.04億噸,同比增加4.5%。1-6月發運煤炭12億噸,同比增加2.3%。show_article();
1970-01-01 08:00
-
2020-08-31 10:00
-
2020-08-31 10:30
-
近日,中國石化集團與陜西省人民政府通過書面傳簽的方式,正式簽署地熱能資源開發利用戰略合作協議。
2020-08-31 10:29 -
8月29日,廣汽豐田新能源車產能擴建項目二期(下稱“廣汽豐田項目二期”)正式動工,助力構建廣東新能源汽車產業集群。該項目占地面積74萬平方米,達產后每年將貢獻在地產值500億元以上。屆時,廣汽豐田產能將得到大幅度提升,并帶動發展周邊零部件配套廠商超30家,每年貢獻在地工業產值超千億元。
2020-08-31 10:13 -
今年7月24日,中日(上海)地方發展合作示范區在臨港新片區掛牌,作為全國僅有的6個中日地方發展合作示范區之一,未來將建設一個以氫能產業為重點的新能源產業集群。而在“以國內大循環為主體、國內國際雙循環相互促進”的新發展格局中,臨港新片區把做好政策集成創新試點、為全國氫能產業打造可推廣的“臨港模式”作為未來發展使命和目標。
2020-08-31 10:12 -
8月27日,陜西電力交易中心組織了9月份新能源和火電打捆外送湖北交易,成交電量3000萬千瓦時,打捆比例3:7。這是陜西新能源綠電首次在8月14日參與省內“綠電綠用”交易后,進一步實現跨省區“新火打捆”綠電外送交易新的突破,對陜西開拓省外電力市場具有重要意義。
2020-08-31 10:14 -
2020-08-31 10:15
-
27日,新能源產業發展(濰坊)大會舉行。此次大會由濰坊市人民政府、山東省國資委主辦,濰柴集團、濰坊市國資委承辦,是新能源產業發展的全國盛會。
2020-08-31 10:16 -
記者從大連市統計局獲悉,“十三五”以來,新能源產業發展是大連市能源供給側改革的重要組成部分,新能源發電量已遠超越傳統火力發電量,在大連市電力結構中占據重要位置。
2020-08-31 10:18 -
8月25日,澳大利亞區塊鏈公司PowerLedger宣布其將在泰國及東南亞地區推出可再生能源證書(RECs)交易市場。
2020-08-31 10:21
-
關注
2020-10-10 00:00 -
關注
2020-10-10 00:00 -
關注
2020-10-07 00:00 -
關注
2020-10-09 00:00 -
關注
2020-10-09 00:00 -
關注
2020-09-29 00:00 -
關注
2020-09-30 00:00 -
關注
2020-09-29 00:00 -
關注
2020-09-27 00:00 -
關注
2020-09-28 00:00
-
慧聰安防網訊 2018年7月12日,第20屆中國國際建筑裝飾博覽會落下帷幕,作為智能門控行業領導品牌的甌寶,以智能鎖為核心,將科技、創新與設計理念高度融合,輕取收官之戰,獲得圓滿成功。 在此次盛會中,甌寶攜旗下Z82、Z83、Z88、Z67和全新黑科技屏下識別P50系列智能鎖產品在廣交會展館A區5.1館30展位全新亮相,并引爆全場
2018-07-20 00:00 -
慧聰安防網訊 第一章“呼叫通”三合一電梯控制系統簡介及設計依據 呼叫通電梯管理系統簡介 安本天下呼叫通電梯管理系統由梯控設備、電梯運行信息檢測設備、五方通話與視頻監控、管理中心等四個大部分組成。其中智能人臉識別梯控設備部分由安裝在電梯轎廂的人臉識別一體機和控制器以及人臉采集器組成
2018-07-20 00:00 -
慧聰安防網訊 一、方案背景 近年來,恐怖襲擊與極端暴力事件屢有發生,造成了巨大的人身、財產安全損失,產生了重大的社會經濟影響。隨著城市規模的不斷擴大、社會形勢日益復雜,有限的安保資源與社會不斷增長的需求矛盾不斷突出,導致城市安全正面臨巨大挑戰
2018-07-20 00:00 -
慧聰安防網訊 近日,上海市質量技術監督局,發布了《入侵報警系統應用基本技術要求》等七項地方標準的通知公告。其中涉及兩項安全技術防范標準:DB31/T1086-2018《入侵報警系統應用基本技術要求》、DB31/T294-2018《住宅小區智能安全技術防范系統要求(代替DB31/T294-2010)》,該標準將與2018年8月1日正式實施
2018-07-20 00:00 -
慧聰安防網訊 安保人員A:“上個月,我們剛安裝的視頻監控沒畫面了!” 安保隊長:“立馬檢查,查出問題,即刻恢復!” 安保人員A:“已派人檢查,無法查到故障。” 安保隊長:“情況緊急,馬上通知視頻廠家,爭分奪秒維修!” 對于
2018-07-20 00:00 -
慧聰安防網訊 7月19日,以“開啟新時代中國經濟新征程”為主題的2018中國財經峰會在北京舉行。財經峰會設立于2012年,由眾多財經及大眾媒體聯袂打造,致力于匯聚和分享商業智慧,傳遞主流商業價值觀,被稱為經濟領域最具影響力的思想交流平臺
2018-07-20 00:00 -
慧聰安防網訊 近幾年,隨著生物特征識別技術的不斷發展成熟,生物特征識別技術在門禁系統中的應用逐漸變成主流。生物特征識別門禁系統是以人的生物特征為識別條件的門禁系統,主要包括對人臉識別、指紋識別、虹膜識別、掌紋識別、指靜脈識別、聲紋識別等
2018-07-20 00:00 -
慧聰安防網訊 人才缺失制約人工智能發展 一將難求,正是眼下如火如荼的人工智能行業的真實寫照。人才,尤其是高水平人才的匱乏,正成為制約人工智能快速健康發展的一個瓶頸
2018-07-20 00:00 -
慧聰安防網訊 如今,英國幾乎所有(88%)組織都采用了云計算技術,這與2012年相比大幅增加,當時只有一半以上。這不可避免地導致了存儲在云中的客戶數據量的增加,以支持從在線服務和網站到銷售和基礎設施的所有內容
2018-07-20 00:00 -
慧聰安防網訊 今年以來,人工智能領域的發展迎來了新一波高潮。 人工智能消費級應用落地的速度不斷加快,同時,市場和需求愈加細分
2018-07-20 00:00
TOPS
-
日排行
/
-
周排行
/
- 原創
- 日排行 /
- 周排行 /
- 原創
MORE+ 電力要聞
-
2020年10月11日
-
2020年10月11日
-
2020年10月11日電力電量平衡的目標和方法
-
2020年10月11日為加強新能源汽車動力蓄電池梯次利用管理,提升資源綜合利用水平,保障梯次利用電池產品的質量,我們組織編制了《新能源汽車動力蓄電池梯次利用管理辦法》。現將征求意見稿向社會公開征求意見,如有意見或建議,請于2020年11月8日前反饋工業和信息化部節能與綜合利用司。
-
2020年10月11日山東電力現貨市場原定今年9月開展連續4個月的電力現貨結算試運行。但因今年5月第三次調電運行及試結算中,山東現貨試點在短短四天內即產生了近億元“不平衡資金”,在“電改圈”內引發高度關注推遲至今。(報道鏈接:不平衡資金逼停電改?評論丨取消電價“雙軌制”勢在必行)
登錄
注冊












